株式会社長田加工の特許製品
湿式集塵ユニット
【発明の名称】
湿式集塵ユニット
【発明者】
【氏名】長田 正博
【出願人】
【識別番号】399010682
【氏名又は名称】株式会社長田加工
【出願日】平成11年3月16日(1999.3.16)
【代理人】
【識別番号】100081293
【弁理士】
【氏名又は名称】小林 哲男
【公開番号】
特開2000−262830(P2000−262830A)
【公開日】
平成12年9月26日(2000.9.26)
【出願番号】
特願平11−69679
【要約】
【課題】
製造コストと使用するコストを抑えることが
でき、また、コンパクトで場所をとらない湿式集塵ユニットでありながら、集塵能力が高く、また、廃棄する流体の量を極力抑えることができるメンテナンス性のよい湿式集塵ユニットを提供する。
【解決手段】
ファンユニット20に連結する吸入口2と集塵ユニット3aに連結する吸気口3を有するユニット本体1に水供給室13を設け、この水供給室13より粉塵混入部10に所定量の水8を供給し、吸気口3より混入させた粉塵9と空気を粉塵混入部10の水8に混入させ、粉塵混入部10の端部位置に設けた気泡発生部11aで空気を分離すると共に、途中に設けたフィルタ15、16を介して曲折した流路7より吸気するように構成した湿式集塵ユニットである。
【特許請求の範囲】
【請求項1】
ファンユニットに連結する吸入口と集塵ユニットに連結する吸気口を有するユニット本体に水供給室を設け、この水供給室より粉塵混入部に所定量の水を供給し、吸気口より混入させた粉塵と空気を粉塵混入部の水に混入させ、粉塵混入部の端部位置に設けた気泡発生部で空気を分離すると共に、途中に設けたフィルタを介して曲折した流路より吸気するように構成したことを特徴とする湿式集塵ユニット。
【請求項2】
前記水供給室にフロート式流量計により所定量の水を供給するようにした請求項1記載の湿式集塵ユニット。
【請求項3】
水供給室と粉塵混入部に連通部を設けた請求項1又は2に記載の湿式集塵ユニット。
【請求項4】
粉塵混入部のホッパーの下部に粉塵を沈殿させるための沈殿槽を配設した請求項1至3記載の湿式集塵ユニット。
【発明の詳細な説明】
【0001】
【発明の属する技術分野】
本発明は、仕上げ加工或は機械加工等において金属等の切削・研磨等で発生する粉塵を空気と共に吸入することによって空気中から粉塵を除去する湿式集塵ユニットに関する。
【0002】
【従来の技術】
従来の湿式集塵装置は、粉塵を濾過する濾過用の貯水槽内に水などの濾過材を大量に溜めておき、一方でモータ等によって回転扇を回転して吸引力を発生させて、この吸引力を直接貯水槽に作用させて貯水槽内部の空気を吸引することにより、水を貯水槽内で激しく流動させると共に、貯水槽に吸込口を設け、作業室等の室内から発生した鉄粉等の粉塵を含有した室内空気を吸気して貯水槽内で流動している水に混入することによって室内から粉塵を除去する装置である。
【0003】
除去した粉塵は、集塵装置内に大量の水と共に収められ、粉塵を含有した水は、回収した後に粉塵と共に廃棄処分にするようにしている。
【0004】
上記の湿式集塵装置は、回転扇、回転扇を回転させるモータ、吸引した空気の流れる流路、装置内部に溜めた大量の水と粉塵を回収する回収装置等とケーシング等から一体に構成されており、この集塵装置を作業室内に設置するようにしている。
【0005】
【発明が解決しようとする課題】
しかしながら、上記の湿式集塵装置が効率良く粉塵を回収するためには、粉塵を含有させるために大量の水を内部に流動させる必要があり、そのため、大容量の水の容器と強力なモータ及び大型のファン等を装置内部に搭載するために集塵装置全体が大型化し、室内に設置する際には広い場所を必要とし、また、コストがかかっていた。
【0006】
また、水は、粉塵を含有した後には処分が必要な廃棄用の水となり、しかもこの廃棄用の水は大量に発生するので粉塵含侵後の水の処分に関してもコストと手間がかかっていた。更には、湿式集塵装置は、金属の切削・研磨等の行われる作業場で用いられるために、廃棄用の濾過材は、Mg、Al等の非鉄金属、或は鉄金属等を含み、人体に悪影響を与えるおそれがある工業廃水であるので、大量に発生させることは自然環境の保護の観点からも望ましいことではない。
【0007】
一方、集塵装置全体が大型であることと、空気が流れる流路に漏れ等がないようにして装置本体を一体に形成していることから、装置内部の清掃や、各部のメンテナンスが非常に困難であり、また、装置の外側から内部の状態を視認することができないため、長時間の使用等によって貯水槽の内部が汚れている状態などで動作させていることがあった。そのため、常に集塵効率のよい状態に保つためには、定期的にメンテナンスする必要性があり、無駄が生じていた。
【0008】
また、吸入される空気が水によって高い湿気を帯びていると、モータやファン等に悪影響を与えることがあり、故障の原因となることがあった。
【0009】
また、大量の水を貯水槽内で激しく流動させるためには、ファンを回転させるモータ等の動力を強力にする必要があり、更に、ファン、モータ等の動作中ににおいては動力の損失が大きく、燃料等を大量に消費するためにコストがかかっていた。仮に、集塵装置全体を小型化したとしても、濾過材の量などの関係で効率よく集塵することができなくなり、集塵効率が悪くなるおそれがある。
【0010】
本発明は、上記の課題に鑑みて発明したものであり、その目的とするところは、コストを抑えることができ、また、コンパクトで場所をとらない湿式集塵ユニットでありながら、集塵能力が高く、また、廃棄する流体の量を極力抑えることができるメンテナンス性のよい湿式集塵ユニットを提供することを目的とする。
【0011】
【課題を解決するための手段】
上記の目的を達成するため本発明は、ファンユニットに連結する吸入口と集塵ユニットに連結する吸気口を有するユニット本体に水供給室を設け、この水供給室より粉塵混入部に所定量の水を供給し、吸気口より混入させた粉塵と空気を粉塵混入部の水に混入させ、粉塵混入部の端部位置に設けた気泡発生部で空気を分離すると共に、途中に設けたフィルタを介して曲折した流路より吸気するように構成した。
【0012】
また、前記水供給室にフロート式流量計により所定量の水を供給するようにしたり、更には、水供給室と粉塵混入部に連通部を設けたり、粉塵混入部のホッパーの下部に粉塵を沈殿させるための沈殿槽を設けるのが好ましい。
【0013】
【発明の実施の形態】
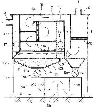
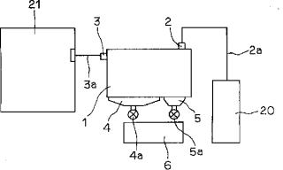
本発明における湿式集塵ユニットを図面に基づいて説明する。図1は、本発明における湿式集塵ユニットを示す縦断面図である。1はユニット本体であり、このユニット本体1には、吸入口2と吸気口3を設け、吸入口2はパイプ等によって形成した吸入路2aを介してファンユニット20に連結し、また、吸気口3はパイプ等によって形成した集塵ユニット3aを介して作業室等の室内21に連結して、空気の流路7を形成している。
【0014】
ユニット本体1のボデー1aは、樹脂又は金属等の材料によって密封すると共に分解可能に成形されており、また、ユニット本体1は、ボデー1aの下部を支持杆1bによって支持されて立設している。
【0015】
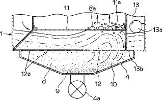
ユニット本体1の底部には水8を蓄積可能に設けた第1ホッパー4と、微小粉塵(図示せず)を蓄積可能に設けた第2ホッパー5を設け、各々第1バルブ4a、第2バルブ5aを有している。また、第1ホッパー4の上部には、粉塵混入部10を設け、水8と粉塵9を混入するようにしている。
【0016】
第1バルブ4a、第2バルブ5aの下方にはフィルタ6a、邪魔板6b、6c等を内蔵した沈殿槽6を配設し、各バルブ4a、5aを開放することにより水8に含まれた粉塵9を回収すると共に、フィルタ6aで濾過し、邪魔板6b、6cで粉塵9を効率的に沈殿させる。第1バルブ4aの水8、粉塵9の出口付近において、沈殿槽6にフィルタ6aを設け、粉塵9が混入した水8を通過させて濾過し、更に、内部を流れる水8の流水路を曲折して設け、水8に含有した粉塵8を沈殿槽6の底部付近に沈殿させる。
【0017】
11、12はボデー1a内部の空気流路7に設けた薄板であり、粉塵混入部10の薄板11の端部付近に気泡発生部11aを多数設けて空気の通路とし、また、薄板12においては全体に貫通孔12aを多数設ける。
【0018】
また、ユニット1内を流れる空気流路7は、図1に矢印で示すように曲折するように構成されており、更に、14は、空気流路7に突設して設けた突部であり、この突部14に本体1内部を流れる空気が差掛るとそれまでの流れが乱れ、渦流を発生させるようにしている。更に、第1フィルタ15、第2フィルタ16は、夫々流路7の一面に設けたフィルタであり、この第1フィルタ15、第2フィルタ16によって空気中の微細な粉塵9或は空気中に含まれる湿気を取り除くようにしている。なお、17は、ユニット本体1内部を視認可能に設けたガラス等からなる着脱可能な窓部である。
【0019】
13は、水道等(図示せず)ホースに接続され、注入された水8を粉塵混入部10側に供給するための水供給室であり、内部にはフロート式流量計13aを有しており、この水供給室13と粉塵混入部10の間には連通部13bを設けており、この連通部13bを介して粉塵混入部10に水8を所定量を常時供給する。
【0020】
次に、上記実施形態の動作及び作用を説明する。ユニット本体1の外部にユニット本体1と別体にして設けたファンユニット20を動作させると、吸気口2よりユニット本体1内部に吸引力が働き、更に、内部の空気流路7を伝わって水8に対して吸引力が働く。
【0021】
図3に示すように、吸入口2側から吸気されると、吸気口3側から集塵ユニット3aを介して室内21の空気を吸気しようとする力が加わり、室内21の粉塵9を室内空気と共にユニット本体1内に吸気し、吸気された室内空気中の粉塵9は、水8内に室内空気と共に混入する。
【0022】
更に、粉塵9を含む空気には、気泡発生部11aより流路7側に向けて導かれる力が働くので、水8は撹拌した状態になる。
【0023】
続いて、気泡発生部11aより空気と水8が混合した状態で導かれ、気泡発生部11aを通過する際に水泡8aを発生することによって、水8と空気を分離し、空気が流路7側に吸入され、第1フィルタ15、第2フィルタ16を介して設けた曲折した流路7を通過して吸入口2より吸入される。
【0024】
一方、水8に混入した状態の粉塵9は、その自重によって沈み、貫通口12aを通過して第1ホッパー4の底部付近に沈殿する。
【0025】
この状態で、更に水8の撹拌を続けたとしても、第1ホッパー4の上方に設けた薄板12によって第1ホッパー4と撹拌する水8との間に仕切りを設けているので、一度第1ホッパー4に沈殿した粉塵9は水8の影響を受け難く、水8と共に撹拌しないようにしている。また、水8は、水供給室13のフロート式流量計13aによって、水量が常に適量に保たれているので、使用する水8を少量に抑えることができ、使用に際して無駄がなく、コストがかからない。以上のことから、水8を使用して粉塵9を集塵しているので、特にMg、Al等の自然発火する危険性を有する粉塵9を処理することができ、また、ユニット本体1内の水8の水量を少量に抑えても効率のよい集塵を行うことができる。
【0026】
気泡発生部11aを通過した空気は湿気を帯びており、この空気中の湿気や、或は水8内に含侵しきれなかった粉塵9は、流路7内に設けた第1フィルタ15、第2フィルタ16によって吸収され、吸入口2より吸入する空気にできるだけ混入しないようにしている。なお、第2ホッパー5は、微細な粉塵や水8を溜めるようにしている。
【0027】
空気流路7は、曲折して設けて空気の流路を長くして、また、空気の流れが複雑になるように形成し、空気中に含まれる湿気を減少させるようにしている。更に、流路7内に突設して設けた突部14に吸入した空気が及ぶと、空気の流れる方向が著しく変化して渦流が発生し、更に流路7内部において乱流を発生させることができるので、空気をより乾燥させることができる。
【0028】
従って、第1フィルタ15、第2フィルタ16の働きと伴って、吸入口2から吸入される空気中の水分量を減少させることができるので、ファンユニット20内のファンやモータ等に悪影響を与えることを少なくなるようにすることができ、しかも、ユニット本体1を小型に形成可能にしている。
【0029】
なお、ユニット本体1は、ファンユニット20と別体として設けているので、ボデー1aを更に小型に形成することが可能であり、材料費等の製造コストを抑えることができる。
【0030】
第1ホッパー4、第2ホッパー5内の粉塵9の処分は、第1バルブ4a、第2バルブ5aを開放して各ホッパー4、5内の粉塵9を流体8と共に沈殿槽6に移せばよく、この場合、粉塵9は、沈殿槽6の下部付近に沈殿しているので処分する量が少量ですみ、廃棄物を大量に発生させることがない。
【0031】
また、ユニット本体1は小型であるのでメンテナンス性がよく、分解も可能であるので、内部の清掃等を簡単に行うことができると共に、ボデー1aに設けた窓部17より内部の状態を把握できるので、メンテナンス、清掃等を常に適切な時期に行うことが可能である。
【0032】
【発明の効果】
以上のことから明らかなように、本発明の湿式集塵ユニットによると、製造コストと使用するコストを抑えることができ、また、コンパクトで場所をとらない湿式集塵ユニットでありながら、集塵能力が高く、また、廃棄する流体の量を極力抑えることができ、更には、メンテナンス性のよい湿式集塵ユニットである。
【0033】
また、粉塵混入部には、混入させるための水量を常に所定量供給することができるため、粉塵を効率的に混入させ、かつ空気を分離させることができる。
【0034】
更には、ホッパーの下部に、沈殿槽を設けておくと、水に含有した粉塵を沈殿させることがせき、槽内の上面の水のみを回収することによって、粉塵を効率的に収集でき、かつ廃棄することが可能となる。
【図面の簡単な説明】
【図1】
本発明における湿式集塵ユニットを示す縦断面図である。
【図2】
集塵装置の構成を示す説明図である。
【図3】
図1のホッパー付近を示す拡大断面図である。
【符号の説明】
1 ユニット本体
2 吸入口
3 吸気口
3a 集塵ユニット
4 第1ホッパー
6 沈殿槽
7 流路
8 水
9 粉塵
10 粉塵混入部
11a 気泡発生部
13 水供給室
13a フロート式流量計
13b 連通部
15 第1フィルタ
16 第2フィルタ
20 ファンユニット

【図1】

【図2】

【図3】
新聞記事はこちら
↓↓↓↓
湿式集塵ユニット新聞記事
